Architectural Modeling of Office Building in the AutoCAD And ArchiCAD Systems
- Authors: Adekaeva D.R., Antropkina A.O., Utkina V.N.
- Issue: Vol 10, No 3 (2022)
- Pages: 31-40
- Section: Articles
- Submitted: 14.12.2024
- Accepted: 14.12.2024
- URL: https://ogarev-online.ru/2311-2468/article/view/273177
- ID: 273177
Cite item
Full Text
Abstract
The architectural spatial model of an office building was formed in the AutoCAD2020 and ArchiCAD25 systems. The technological sequence of model creation is determined. The modeling results are presented.
Full Text
В современном строительстве практически в любом направлении есть место инновациям и новшествам. Технологии информационного моделирования все больше и больше захватывают различные области человеческой жизни. Появляются принципиально новые подходы в архитектурно-строительном проектировании, заключающиеся в создании компьютерной модели здания, которая несет в себе всю необходимую информацию об объекте для дальнейшего оснащения, эксплуатации, реконструкции, ремонта и управления.
Информационное моделирование зданий (от английского Building Informational Modeling, сокращенно BIM) – это процесс, в результате которого формируется информационная модель здания. Концепция информационного моделирования зданий служит для того, чтобы хранить огромный поток информации, уменьшить количество коллизий и предоставить ее в удобной форме для проектировщиков, а также сократить сроки строительства и затраты всего жизненного цикла объекта, повысить надежность зданий и сооружений [1].
В России долгое время не было четкого определения BIM-технологий. Актуальность использования информационного моделирования постоянно растет из-за разработки все более помощи устаревших подходов [2]. Самым распространенным программным обеспечением в строительных организациях России являются системы автоматизированного проектирования AutoCAD компании Autodesk и ArchiCAD от Graphicsoft, которые непрерывно развиваются и совершенствуются.
Цель работы – изучение и сравнение функциональных возможностей современных версий программных комплексов AutoCAD 2020 и ArchiCAD 25 для создания архитектурной модели офисного здания.
Проектируемым объектом является трехэтажное офисное здание сложной формы. На первом и втором этажах располагаются офисные помещения, которые имеют типовую планировку и выполнены по технологии «Open Space». Третий этаж предназначен для конференц-зала. Входные группы включают тамбур и помещение для охраны. Для сообщения между этажами здания предусмотрены лестничные клетки. Высота здания до наивысшей отметки конструктивного элемента составляет +11,064 м. Высота этажей равна 3,000 м. В плане здание представляет собой квадрат. Размеры здания в осях А – Г и 1 – 4 составляют 20,000 м.
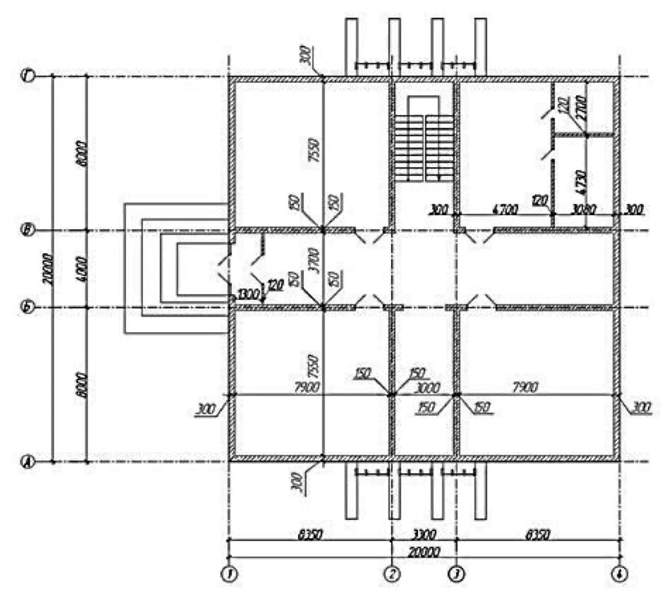
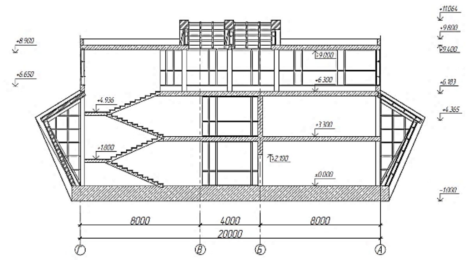
Конструктивная система здания – бескаркасная с несущими стенами. Вертикальные и горизонтальные несущие элементы обеспечивают прочность, жесткость и устойчивость здания. Конструкции перекрытия и покрытия воспринимают приходящиеся на них вертикальные и горизонтальные нагрузки и воздействия, передавая их поэтажно на наружные и внутренние стены, которые, в свою очередь, передают эти нагрузки через фундаменты основанию. На рисунках 1 и 2 представлены план 1-го этажа и разрез офисного здания, выполненные в AutoCAD 2020.
Рис. 1. План 1-го этажа в AutoCAD 2020
Рис. 2. Разрез 1–1, выполненный в AutoCAD 2020
Для 3D-моделирования объекта в AutoCAD 2020 удобнее всего вывести несколько видовых экранов. На них можно выстроить разные визуальные стили (реалистичный, концептуальный, каркас, скрытый, эскизный и др.) и виды для проектирования будущего здания (вид спереди, слева, справа, изометрическую поверхность и др.). Архитектурное моделирование офисного здания (от создания типового этажа до реалистичной модели объекта) выполняется согласно определенной технологической последовательности [3–5].
Для построения пространственной модели здания переходим в рабочее пространство 3D. AutoCAD 2020 предоставляет пользователю весь необходимый набор для создания и редактирования пространственных моделей. Команды, предназначенные для 3D-моделирования твердых тел, находятся на ленте «Тело». В AutoCAD 3D-модель создается с помощью примитивов: «Ящик», «Цилиндр», «Сфера». Построение проводят с помощью команд: «Выдавить», «Вытягивание», «Вращение», «Сдвиг» и «Лофт». Работа с многотельными моделями предполагает выполнение булевых операций над телами «Объединение», «Вычитание», «Пересечение». Так, например, с помощью команд «Ящик» и «Вытянуть» идет построение стен, фундаментной плиты, перекрытий и покрытий офисного здания (рис. 3).
Рис. 3. Перекрытия этажей
Затем вырезаются проемы в стенах под окна и двери. Итак, создаем для начала замкнутый контур произвольной конфигурации. В нашем случае это контур проема под витраж. Затем во вкладке «Главная» раздела «Моделирование» выбираем команду «Выдавить», выделяем наш контур и вытягиваем, получая 3D-тело (рис. 4).
Рис. 4. 3D-тело по форме проема в стене
Вырезаем из стены проемы при помощи 3D-тел. Необходимо расположить их точно по месту, чтобы они пересекали стену с помощью команды «Тело, вычитание». Модель здания с готовыми проемами показана на рисунке 5.
Рис. 5. Модель здания с готовыми вырезанными проемами
Модуль визуализации AutoCAD 2020 предназначен для простого получения фотореалистичных изображений. Возможно создание и настройка разных источников света и теней. Имеется обширная библиотека материалов и текстур.
Чтобы изменить геометрические параметры уже существующих элементов, выделяем те, которые нас интересуют, и в контекстном меню выбираем «Свойства». В появившемся окне можно изменять ряд параметров, в том числе и геометрические характеристики.
Изменить размеры можно и динамическим способом. Для этого просто тянем за характерные точки элементов (углы, центры ребер) и вписываем нужные нам значения.
Теперь, когда отдельные элементы представляют модель офисного здания, необходимо присвоить им соответствующие материалы. Готовая пространственная модель офисного здания представлена на рисунке 6.
Рис. 6. 3D-модель офисного здания, выполненная в AutoCAD 2020
Рассмотрим основные функции и возможности системы ArchiCAD 25 в ходе разработки архитектурной модели офисного здания.
ArchiCAD – основной программный продукт компании Graphisoft, которая c 2007 г. входит в состав концерна Nemetschek Group. Это единая объектно-ориентированная трехмерная система автоматизированного проектирования, предназначенная для решения архитектурно-строительных задач. Одним из направлений является OPEN BIM – подход, направленный на открытое межплатформенное взаимодействие при обмене данными на уровне информационного моделирования зданий [5].
Моделирование здания в ArchiCAD 25 ведется поэтажно. Модель и ее проекции можно редактировать по отдельности в разных окнах для гибкой настройки геометрии. Можно передвигать и изменять размеры стен, перекрытий, дверей, окон и других элементов. В различных проекциях можно отображать 3D-текстуры и тени, а также выполнять штриховку этих текстур [6].
На панели инструментов выбираем «Инструмент стена». В появившемся диалоговом окне задаем нужные нам параметры (высота, толщина, привязка, материал и т. д.), и затем расставляем стены по периметру здания и по осям внутри помещений. Перекрытие создается с помощью «Инструмент перекрытие». В этой же панели, во вкладке «Геометрический вариант» выбираем «Прямоугольное» [7].
Результат построения в 3D на данном этапе представлен на рисунке 7.
Рис. 7. Результат построения на данном этапе
Далее нужно вырезать проемы для витражей и дверей. В здании проемы нестандартные, поэтому делаются вручную. Вычерчиваем полилинией контур будущего проема при помощи динамического ввода. Для работы со сложной формой здания в ArchiCAD 25 используется инструмент «Морф». С его помощью можно создавать криволинейные формы, поверхности вращения и контуры. Переходим в режим 3D, вытягиваем наш морф через команду «Выдавливание по пути», задаем значение (больше толщины стен) и получаем объемный морф (рис. 8).
Рис. 8. Выдавливание морфа
Наклонные элементы создаются так же с помощью полилинии и инструмента «Морф». Модель здания после создания наклонных элементов и основной входной группы представлена на рисунке 9.
Рис. 9. Модель здания на данном этапе
Проемы под витражи выполняем с помощью инструмента «Навесная стена». Геометрический вариант выбираем «Прямолинейная (многосекционная)». Создаем навесную стену по контуру проема и переходим в параметры навесной стены. Здесь можно задать ряд ключевых параметров, таких как схема навесной стены, сечение профилей, материал, угол наклона и тип панелей.
В системе ArchiCAD 25 есть мощный движок визуализации со сложной настройкой текстур, материалов, естественного и искусственного света. В нем удобно создавать быстрые рендеры, чтобы получить визуализацию. На рисунке 10 представлена 3D-модель здания после назначения элементам соответствующих материалов.
Рис. 10. 3D-модель офисного здания, выполненная в ArchiCAD 25
Выполнив создание пространственной модели в двух разных программах, проведем анализ различий и преимуществ при использовании.
Стены в программе ArchiCAD 25 создаются с помощью инструмента «Стена», выбираемого в панели инструментов. Она является одним из самых развитых конструкционных элементов. Уникальным свойством стены является возможность автоматически встраивать в нее окна и двери. Реализация построения стены в AutoCAD намного сложнее, так как необходимо использовать множество объемных тел и команд над ними. Это значительно увеличивает время, затраченное на построение такого простого элемента.
ArchiCAD 25 позволяет сгенерировать аналитическую модель здания (рис. 11), основанную на физической модели объекта. Аналитическая модель создается в фоновом режиме одновременно с физической моделью. Все изменения физической модели автоматически отражаются и в аналитической модели. AutoCAD 2020 не позволяет реализовать данную возможность.
Рис. 11. Аналитическая модель офисного здания, выполненная в ArchiCAD 25
Система ArchiCAD направлена непосредственно на архитектуру и дизайн. Она предусматривает наличие обширной библиотеки. Кроме того, можно создавать и добавлять в библиотеку свои элементы. В AutoCAD же, напротив, представлена библиотека, но в упрощенном варианте. Для получения расширенной версии ее нужно скачать с внешних ресурсов.
Основной принцип работы в рассмотренных системах значительно отличается. ArchiCAD работает по принципу BIM-моделирования, любое редактирование элемента ведет к изменению 3D-модели всего здания. Разрезы и фасады получаются уже из готовой пространственной модели здания, в то время как в AutoCAD приходится все чертить заново.
Стоит напомнить о такой отличительной особенности этих двух программ, как создание проектной документации. В ArchiCAD каждому элементу модели можно присваивать параметры, а затем отображать их в виде таблиц с данными, классифицировать и подсчитывать суммарные значения. Соответствующая расчетная документация формируется в процессе моделирования объекта автоматически. В AutoCAD для этого нужно скачивать дополнительные модули.
Выводы. В результате поэтапной работы сформирована архитектурная модель офисного здания в двух системах, выполнено сравнение их функциональных возможностей, преимуществ и недостатков. Полученные наглядные изображения пространственных моделей проектируемого здания мало отличаются, но при этом скорость выполнения моделирования значительно выше в ArchiCAD. Для создания информационных моделей и рабочих чертежей сложных строительных объектов эта система автоматизированного проектирования обладает неоспоримыми преимуществами, такими как повышение качества, сокращение сроков и снижение стоимости проектов.
About the authors
D. R. Adekaeva
Author for correspondence.
Email: ogarevonline@yandex.ru
Russian Federation
A. O. Antropkina
Email: ogarevonline@yandex.ru
Russian Federation
V. N. Utkina
Email: ogarevonline@yandex.ru
Russian Federation
References
- Манин П. А. Искусственный интеллект (AI) для решения задач строительной индустрии [Электронный ресурс]. – Режим доступа: https://youtu.be/C7dBPvcebqE (дата обращения 22.01.2022).
- Якубов С. А. BIM технологии в России [Электронный ресурс]. – Режим доступа: https://www.cnews.ru/articles/2020-02-21_bim_v_rossiichto_ego_stimulirueta (дата обращения 22.02.2022).
- Новые функции AutoCAD2020 [Электронный ресурс]. – Режим доступа: https://www.autodesk.ru/products/autocad/features (дата обращения 22.01.2022).
- Ошкина Л. М. AutoCAD для архитекторов и дизайнеров. Часть 2. Моделирование пространственных объектов. – Саранск: Изд-во Мордов. ун-та, 2007. – 92 с.
- Ошкина Л. М. Жилой дом малой этажности: Метод. указания к проектированию в граф. среде ArchiCAD / Сост. Л. М. Ошкина. – Саранск: Изд-во Мордов. ун-та, 2005. – 48 с.
- Бэнкс Дж. Сколько я должен моделировать в ArchiCAD [Электронный ресурс] // САПР и графика. – 2015. – № 2. – Режим доступа: https://sapr.ru/article/24779 (дата обращения 22.01.2022).
- Талапов В. В. Основы BIM: введение в информационное моделирование зданий. – М.: ДМК Пресс, 2011. – 392 с.
Supplementary files

















