Possibilities for Prediction And Evaluation of the Carbon Footprint in Furnace Fuel Oil Combustion in Medium- and Low-Power Boilers
- Authors: Maimekov T.Z.1, Sambaeva D.A.2, Moldobaev M.B.3, Bazhirov T.S.4, Maimekov Z.K.3
-
Affiliations:
- Moscow Institute of Physics and Technology
- Razzakov Kyrgyz State Technical University
- Kyrgyz-Turkish University “Manas”
- Auezov South-Kazakhstan State University
- Issue: Vol 57, No 5 (2023)
- Pages: 596-605
- Section: Articles
- Published: 01.09.2023
- URL: https://ogarev-online.ru/0040-3571/article/view/138548
- DOI: https://doi.org/10.31857/S0040357123050147
- EDN: https://elibrary.ru/MFXFSS
- ID: 138548
Cite item
Full Text
Abstract
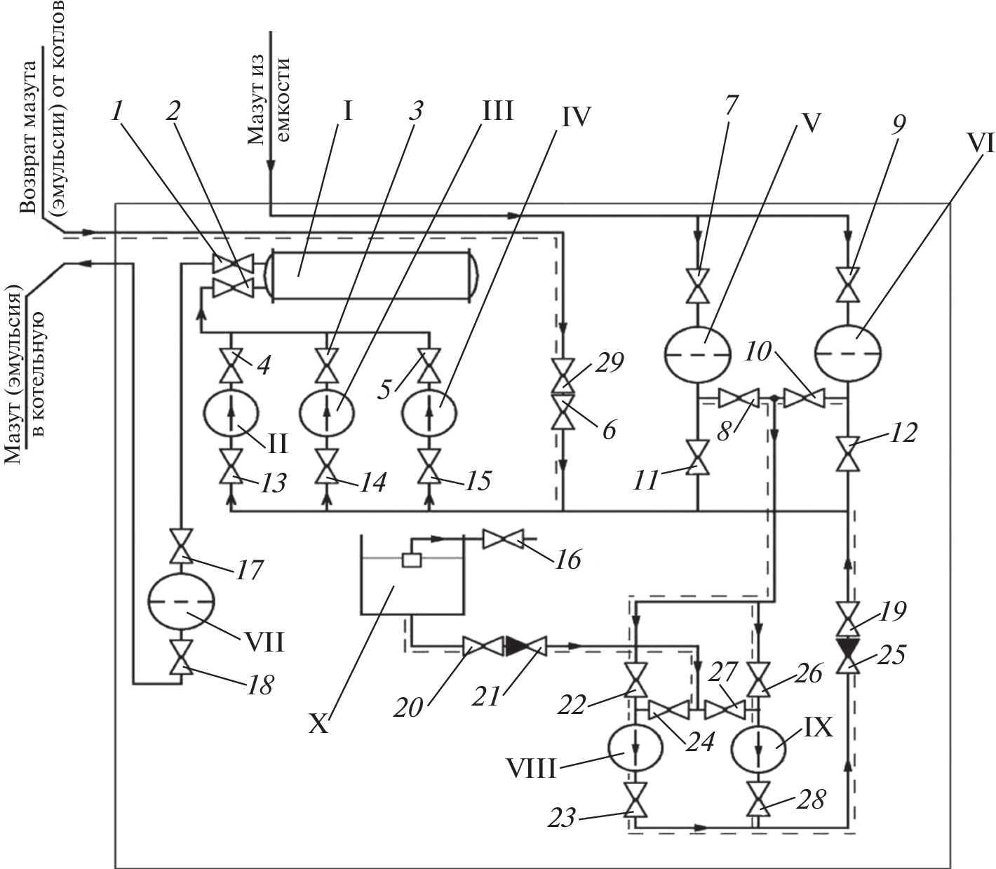
To predict and evaluate the carbon footprint in the gas phase, furnace fuel oil oxidation in excess air (alpha factor 1.3) was studied over a wide temperature (T = 298–3000 K, P = 0.1 MPa). Equilibrium thermodynamic parameters (entropy, enthalpy, and internal energy) and the concentration distributions of C-, S-, N-, O-, and H-containing components and active particles in the gas phase were determined. Based on the total concentration distribution of C-, S-, N-, O-, and H-containing components and active particles in the gas phase, the weight content of carbon was calculated. Taking into account the chemical matrix of the furnace fuel oil–air system and the weight content of carbon, the man-made load of carbon in the gas phase was found. The results of the work made it possible to evaluate the carbon footprint in the gas phase because of the combustion of fuel, in particular, furnace fuel oil in air. Reduction of the man-made load of carbon oxides (CO, CO2) in the gas phase was achieved by modifying and burning furnace fuel oil in the form of oil-in-water (reverse) emulsions in E-1/9M industrial boilers.
About the authors
T. Z. Maimekov
Moscow Institute of Physics and Technology
Email: zarlyk.maymekov@manas.edu.kg
141701, Dolgoprudnyi, Moscow oblast, Russia
D. A. Sambaeva
Razzakov Kyrgyz State Technical University
Email: zarlyk.maymekov@manas.edu.kg
720044, Bishkek, Kyrgyz Republic
M. B. Moldobaev
Kyrgyz-Turkish University “Manas”
Email: zarlyk.maymekov@manas.edu.kg
720038, Bishkek, Kyrgyz Republic
T. S. Bazhirov
Auezov South-Kazakhstan State University
Email: zarlyk.maymekov@manas.edu.kg
160012, Shymkent, Republic of Kazakhstan
Z. K. Maimekov
Kyrgyz-Turkish University “Manas”
Author for correspondence.
Email: zarlyk.maymekov@manas.edu.kg
720038, Bishkek, Kyrgyz Republic
References
- Baranov E., Kim I., Staritsyna E. Estimation of Russian constant-price input-output accounts according to NACE/CPA // Higher School of Economics Research Paper. 2011. 7.
- Порфирьев Б.Н., Широв А.А., Колпаков А.Ю., Единак Е.А. Возможности и риски политики климатического регулирования в России // Вопр. экон. 2022. № 1. С. 72
- Durojaye O., Laseinde T., Oluwafemi I. A descriptive review of carbon footprint // Proceeding of 2nd International Conference on Human Systems Engineering and Design (IHSED2019). Munich.: Springer Int. Publishing, 2020. p. 960
- ISO 14067: (2018) “Greenhouse gases – Carbon footprint of products – Requirements and guidelines for quantification”
- Magacho G., Espagne E., Godin A. Impacts of the CBAM on EU trade partners: consequences for developing countries // Climate Policy. 2023. P. 1
- Lazaryan S., Sudakov S. Impact of EU’s CBAM on EAEU Countries: The Case of Russia // Global Challenges of Climate Change. V. 2: Risk Assessment, Political and Social Dimension of the Green Energy Transition. – Cham: Springer International Publishing. 2022. P. 157.
- Eicke L., Weko S., Apergi M., Marian A. Pulling up the carbon ladder? Decarbonization, dependence, and third-country risks from the European carbon border adjustment mechanism // Energy Research & Social Science. 2021. 80. 102240.
- Böhringer C., Fischer C., Rosendahl K.E., Rutherford T.F. Potential impacts and challenges of border carbon adjustments // Nature Climate Change. 2022. 12(1). P. 22.
- IPCC Guidelines for National Greenhouse Gas Inventories. 2006. Kanagawa, Japan.
- Davis S., Peters G., Caldeira K. The Supply Chain of CO2 Emissions // Proceedings of the National Academy of Sciences. 2011. V. 108. №. 45. P. 18554.
- Boitier B. CO2 emissions production-based accounting vs consumption // Insights from the WIOD databases. Proceeding of WIOD Conference. Brussels. 2012
- Пискулова Н.А., Костюнина Г.М., Абрамова А.В. Климатическая политика основных торговых партнеров России и ее влияние на экспорт ряда российских регионов // Всемирный фонд дикой природы (WWF). М.: 2013
- “Газы парниковые (2014). Определение количества выбросов парниковых газов в организациях и отчетность. Руководство по применению стандарта ИСО 14064-1”.
- Meshalkin V.P. Current Theoretical and Applied Research on Energy- and Resource-Saving Highly Reliable Chemical Process Systems Engineering // Theor. Found. Chem. Eng. 2021. V. 55. № 4. P. 563. [Мешалкин В.П. Актуальные теоретические и прикладные исследования по инжинирингу энергоресурсосберегающих высоконадежных химико-технологических систем // Теор. осн. хим. технол. 2021. Т. 55. № 4. С. 399]
- Maimekov Z.K., Sambaeva D.A., Izakov J.B., Shaikieva N.T., Dolaz M., Kobya M. Concentration distribution of molecules and molecules and other species in the model system Fe–NaCl–Na2S–H2SO4–H2O at various temperatures of the electrocoagulation process // Theor. Found. Chem. Eng. 2023. V. 57. № 2. P. 205. [Маймеков З.К., Самбаева Д.А., Изаков Ж.Б., Шайкиева Н.Т., Долаз М., Кобья М. Концентрационное распределение молекул и частиц в модельной системе: Fe–NaCl–Na2S–H2SO4–H2O при различных температурах процесса электрокоагуляции // Теор. осн. хим. технол. 2023. Т. 57. № 2. С. 218]
- Sambaeva D.A., Moldobaev M.B., Kemelov K.A., Maymekov Z.K. Water is an effective additive to fuel oil to reduce the concentration of soot in the gas phase // Manas J. Eng. 2022. V. 10. № 2. P. 145
- Кемелов К.А., Молдобаев М.Б., Самбаева Д.А., Маймеков З.К. Влияние воды в водотопливных эмульсиях на процессы снижения концентрации сажи в газовой фазе // Проблемы региональной экологии. 2016. № 4. С. 30.
- Молдобаев М.Б., Самбаева Д.А., Маймеков З.К. Снижение концентрации сажи в газовой фазе на основе использования водотопливных эмульсий в катлоагрегатах типа КЕВ-4-14 // Инженер. 2015. № 9. С. 354
- Маймеков З.К., Самбаева Д.А., Молдобаев М.Б., Кемелов К.А. Влияние воды в топливных эмульсиях на процессы образования и уменьшения концентрации сажи в газовой фазе // Изв. вузов. 2014. № 5. С. 8
- Самбаева Д.А., Молдобаев М.Б. Модифицирование топлива в виде водотопливных эмульсий с целью снижения концентрации сажи в газовой фазе // Изв. КГТУ им. И. Раззакова. 2014. № 33. С. 399
- Маймеков З.К. Научные основы оптимизации процессов сжигания жидкого топлива и рекарбонизации водно-солевых систем. Бишкек, 2015.
- Синярев Г.Б., Ватолин Н.А., Трусов Б.Г., Моисеев Г.К. Применение ЭВМ для термодинамических расчетов металлургических процессов. М.: Наука, 1982.
- Белов Г.В., Трусов Б.Г. Термодинамическое моделирование химически реагирующих систем. М.: МГТУ имени Н.Э. Баумана, 2013.
Supplementary files





