Универсальная газовая установка с функцией выделения и очистки гелия-3
- Авторы: Глушкова Т.И.1, Коченда Л.М.1, Кравцов П.А.1, Фетисов А.А.1
-
Учреждения:
- Петербургский институт ядерной физики им. Б.П. Константинова Национального исследовательского центра “Курчатовский институт”
- Выпуск: № 1 (2024)
- Страницы: 178-183
- Раздел: ЛАБОРАТОРНАЯ ТЕХНИКА
- URL: https://ogarev-online.ru/0032-8162/article/view/263877
- DOI: https://doi.org/10.31857/S0032816224010245
- EDN: https://elibrary.ru/DWLYKU
- ID: 263877
Цитировать
Полный текст
Аннотация
Описан принцип работы газовой установки, предназначенной для получения трехкомпонентных газовых смесей путем использования статического смешения, с функцией выделения и очистки газа гелия-3 из смеси СF4 + 3He. Рассматривается процесс приготовления трехкомпонентной газовой смеси для дальнейшего использования в монокамерных детекторах нейтронов, а также процесс выделения гелия-3 из смеси СF4 + 3He и его очистки для использования в гелиевых счетчиках нейтронов и для перезаполнения гелиевых детекторов нейтронов.
Полный текст
1. ВВЕДЕНИЕ
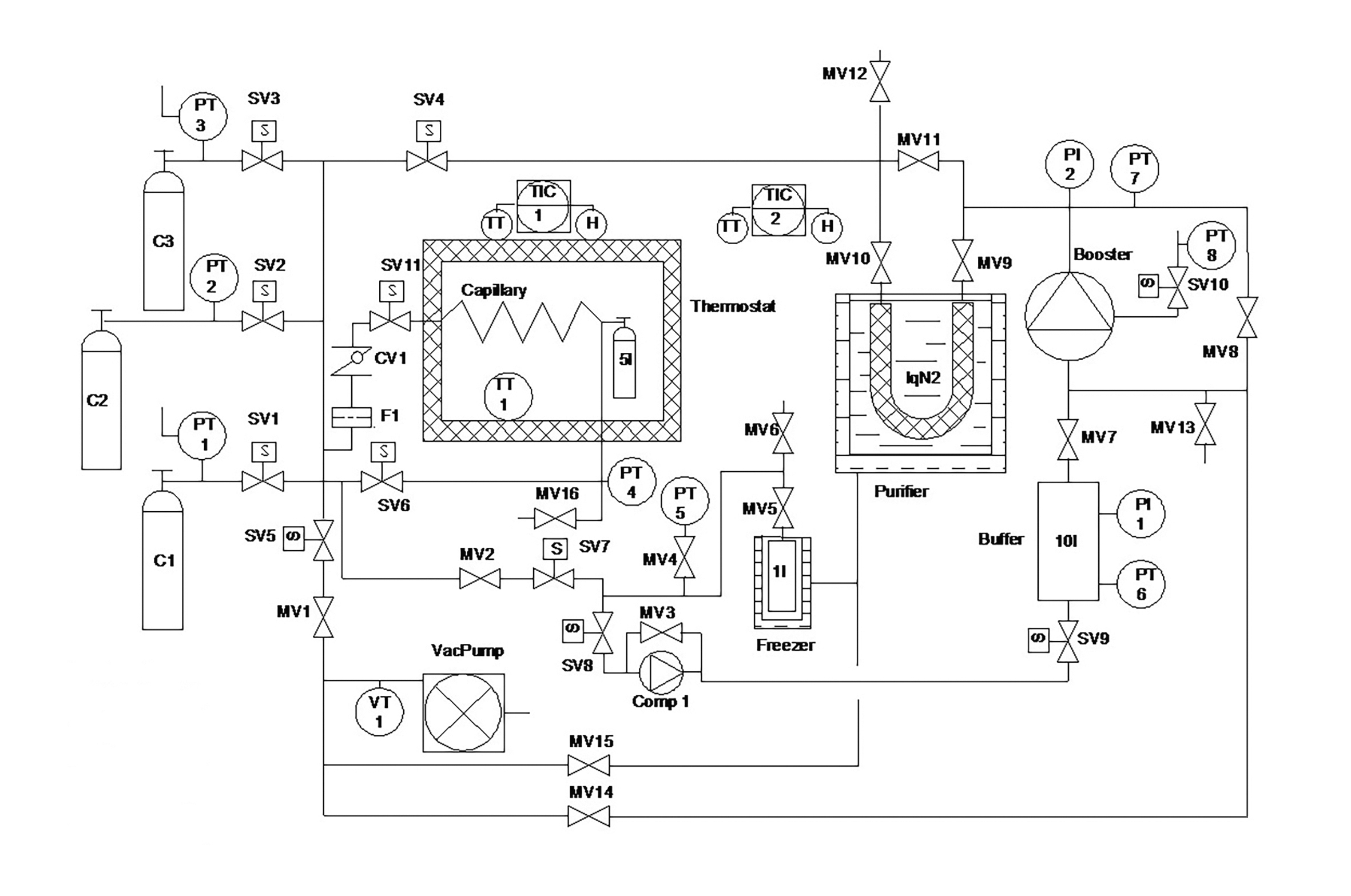
Универсальная газовая установка предназначена для получения трехкомпонентных газовых смесей с использованием статического смешения, выделения и очистки дорогостоящего 3He из смеси СF4 + 3He, а также компримирования последнего при высоком давлении. Принципиальная схема газовой установки представлена на рис. 1. Внешний вид установки представлен на рис. 2.
Рис. 1. Принципиальная схема универсальной газовой установки: SV (solenoid valve) – соленоидный клапан, MV (manual valve) – ручной клапан, TT (temperature transmitter) – преобразователь температуры, F (filter) – фильтр, PT (pressure transmitter) – преобразователь давления, PI (pressure indicator) – индикатор давления, Comp (compressor) – компрессор, H (heater) – нагреватель, VT (vacuum transmitter) – вакуумный преобразователь, Capillary – капилляр, Thermostat – термостат, Booster – бустер, Purifier – очиститель, Freezer – вымораживатель, VacPump – вакуумный насос, Buffer – буфер, LqN2 (liquid Nitrogen) – жидкий азот, TIC (temperature indicating controller) – контроллер температуры, CV (check valve) – обратный клапан, C (cylinder) – баллон.
Рис. 2. Внешний вид универсальной газовой установки.
Процесс статического смешения происходит в автоматическом режиме с использованием управляющего компьютера при заданной постоянной температуре 30 °С в термостате. Состав смеси задается значениями парциального давления компонентов. Максимальный объем баллона для приготовления смеси – 5 л. Могут использоваться и баллоны меньшего объема.
2. ОПИСАНИЕ УСТАНОВКИ
Универсальная газовая установка предназначена для решения нескольких задач.
2.1. Выделение гелия-3
Газовая система позволяет осуществлять процесс выделения 3He из газовой смеси СF4 + 3He, часто используемой в газонаполненных детекторах. Для этого используется метод вымораживания CF4 в сосуде объемом 1 л (freezer) при температуре жидкого азота (−195.75 °C). Источник смеси может быть присоединен к порту одного из баллонов (С1, С2, С3) или ко входу вентиля MV12. После присоединения газовые линии необходимо откачать с помощью спирального форвакуумного насоса (VacPump).
Поскольку процесс извлечения 3He из смеси CF4+3He в вымораживателе происходит при температуре жидкого азота, CF4 при такой температуре находится в твердой фазе с очень низким парциальным давлением; 3He с помощью насоса-компрессора извлекается из вымораживателя и накапливается в буферном баллоне объемом 10 л при абсолютном давлении до 2 бар. Из буферного баллона 3He может компримироваться посредством пневматического бустера в исходный баллон или в баллон для приготовления смеси, при этом 3He будет проходить через блок криогенной очистки.
Перед разделением смеси следует провести оценку количества вымораживаемого CF4. При разделении смеси сосуд вымораживателя объемом 1 л необходимо заполнять жидкостью не более чем на 60%, чтобы иметь объем для накапливания 3He, а также для поддержания безопасности при отогреве вымораживателя. Рабочее давление вымораживателя 150 бар. Он имеет предохранительный клапан (PSV1), настроенный на срабатывание при давлении 100 бар.
2.2. Перекачка газа
Установка позволяет проводить перекачку газа или смеси из одного баллона с низким давлением в другой, находящийся под высоким давлением, с помощью пневматического бустера (Booster). Баллон с низким давлением присоединяется к порту вентиля MV13, а приемный баллон – к порту MV12. Все газовые трубки и бустер после подключения необходимо откачать. Бустер управляется с помощью сжатого воздуха, подаваемого через фильтр-регулятор, позволяющий настроить оптимальную частоту работы, и электромагнитный клапан SV10. Это дает возможность использовать компьютер для автоматического управления бустером. Пневматические вентили и бустер требуют использования воздуха, сжатого до 6 бар.
Гелий-3, выделенный из смеси и собранный в буферный баллон объемом 10 л, также может быть перекачан в другой баллон с помощью бустера. При перекачке можно использовать блок криогенной очистки (Purifier) при температуре жидкого азота. Перед использованием блок очистки должен пройти регенерацию с помощью съемного нагревателя и контроллера температуры TIC2.
2.3. Приготовление газовой смеси
Газовую смесь можно приготовить в специальном баллоне максимальным объемом 5 л, помещенном в термошкаф (Thermostat). Предусмотрена возможность приготовления смеси при комнатной температуре в большом объеме (например, в монокамерном детекторе) с использованием вентиля MV16. Температура смешения составляет 30 °С, она поддерживается контроллером температуры (TIC-1). Температуру 30 °С в термошкафу следует поддерживать и в случае получения смеси через вентиль MV16. Максимальное давление смеси в баллоне определяется максимальным давлением одного из смешиваемых газов.
Статическое смешение проводится с помощью компьютера в ручном или полуавтоматическом режимах с учетом значений парциального давления смешиваемых компонентов. Следует отметить, что для точного приготовления смеси необходимо учитывать коэффициенты сжимаемости исходных газов [1], которые даже при небольших давлениях отличаются от таковых для идеального газа (рис. 3). Поскольку изотермический процесс смешения происходит при постоянной температуре, требуемая плотность газа определяется из плотности газа при давлении 1 бар и температуре термостатирования с учетом процентного содержания газа в смеси и конечного давления смеси. Из полученной плотности по справочным данным [2, 3] вычисляется требуемое парциальное давление газа. Таким образом рассчитываются парциальные давления компонентов для массового смешения.
Рис. 3. Коэффициент сжимаемости для разных газов (на основе данных работы [2]).
Установка обеспечивает получение трехкомпонентных смесей. Баллоны с чистыми газами располагаются в рампе и присоединяются к входным портам газовой стойки. Спиральный вакуумный насос, используемый для вакуумирования установки, бустер и мембранный компрессор расположены на платформе с виброопорами внизу стойки.
В исходном состоянии все вентили (ручные, электромагнитные и пневматические) должны находиться в закрытом положении. Все газовые линии и баллон для смеси следует откачать с помощью вакуумного насоса.
В процессе смешения пневматические вентили высокого давления SV1, SV2 и SV3 используются для подачи нужного компонента в коллектор, из которого требуемое количество газа дозируется в приемный баллон с помощью клапана SV11. Для плавной дозировки компонентов в баллоне используется капилляр. Абсолютный датчик давления высокой точности РТ4 позволяет проводить смешение прецизионно.
Если используется не дорогостоящий газ, освобождение коллектора осуществляется вручную, через вентиль SV4. Важно помнить, что если смесь содержит редкий и дорогостоящий газ 3Не, то он должен подаваться в приемный баллон первым, чтобы минимизировать его потери. Смешение с 3Не рекомендуется проводить вручную. Газ, который останется в газовых трубках от баллона до клапана SV11, коллекторе и до приемного баллона (вентиль на приемном баллоне после заполнения 3Не закрывается), должен быть перемещен в предварительно откачанный вымораживатель и откачан в баллон объемом 10 л с помощью компрессора Comp1.
3. АЛГОРИТМ АВТОМАТИЧЕСКОГО СМЕШЕНИЯ
Универсальная газовая установка оснащена системой автоматического управления на базе программируемого контроллера [4]. Система управления позволяет проводить автоматическое смешение газов с минимальным участием оператора. Окно управляющей программы для газовой системы [5] представлено на рис. 4. Все параметры системы записываются в базу данных. В программный комплекс входят средства для локальной и удаленной визуализации актуальных данных в виде графиков, а также для просмотра истории параметров. Программа обеспечивает как ручное, так и автоматическое управление установкой.
Рис. 4. Окно управляющей программы газовой системы.
Настройки автоматического смешения газов находятся в правом нижнем углу окна управляющей программы (рис. 5). В левой части блока настроек можно выбирать номер газового баллона с исходным газом (Gas 1–3) для каждого компонента смеси. Если в этом поле указать 0, то компонент не будет использоваться. Справа от номеров баллонов находятся флажки добавления газа. Если у компонента включен флажок, то после набора нужного давления в приемный баллон программа запустит режим добавления газа (см. описание далее). Еще правее находятся флажки остановки программы для ручной очистки коллектора. Если флажок у компонента смеси включен, то после окончания добавления заданного газа алгоритм смешения остановится для ручного сброса оставшегося газа в коллекторе. Этот сброс преднамеренно сделан ручным, чтобы избежать ошибок при эвакуации дорогостоящего газа из коллектора.
Рис. 5. Окно настройки автоматического смешения газов.
Далее для каждого компонента смеси указывается парциальное давление (dP1, dP2, dP3). Правее указано общее давление смеси, включающей данный компонент. В правой части окна настроек сделан блок расчета парциальных давлений. В нем можно вводить общее давление смеси и процентное содержание первых двух компонентов (P total; Gas 1, %; Gas 2, %) и пересчитывать парциальные давления с помощью кнопки Calc. Расчет ведется с использованием справочных данных о плотности используемых газов [2]. Кнопки Start и Stop запускают и останавливают автоматическую процедуру смешения газов.
При напуске газа в приемный баллон он нагревается, поэтому после термализации требуется добавление газа. В режиме добавления газа по достижении заданного давления в приемном баллоне клапан SV11 закрывается, и после определенной задержки (она настраивается в дополнительных опциях) давление сравнивается с уставкой; если оно ниже уставки, то программа добавляет газ коротким открытием клапана SV11. Длительность импульса рассчитывается автоматически с учетом перепада давлений.
Результат работы программы по автоматическому смешению показан на рис. 6. Проводилось поэтапное смешение трехкомпонентной смеси (30% CO2 + 10% N2 + 60% Ar) по параметрам давления, указанным на рис. 5. После напуска в баллон каждого вида газа программа добавляла газ согласно автоматическому алгоритму с вычислением длительности импульса (рис. 7).
Рис. 6. Временная зависимость давления в приемном баллоне при смешении.
Рис. 7. Режим добавления газа.
4. ВЫВОДЫ
Универсальная газовая установка создавалась с учетом опыта, полученного при разработке и создании других газовых систем [6−13]. Система прошла комплексное тестирование на различных двух- и трехкомпонентных газовых смесях. Все режимы работы установки проверены и отлажены, включая автоматическое приготовление смеси и выделение гелия-3. Состав приготовленных газовых смесей проверялся анализатором CO2, а также с использованием хроматографа. Погрешность процентного содержания компонентов смеси не превышает 0.5%.
ФИНАНСИРОВАНИЕ РАБОТЫ
Результаты получены при поддержке Министерства науки и высшего образования РФ (соглашение № 075-10-2021-115 от 13 октября 2021 г., внутренний номер 15.СИН.21.0021).
Об авторах
Т. И. Глушкова
Петербургский институт ядерной физики им. Б.П. Константинова Национального исследовательского центра “Курчатовский институт”
Автор, ответственный за переписку.
Email: glushkova_ti@pnpi.nrcki.ru
Россия, 188300, Гатчина, Ленинградская обл., Орлова роща, 1
Л. М. Коченда
Петербургский институт ядерной физики им. Б.П. Константинова Национального исследовательского центра “Курчатовский институт”
Email: glushkova_ti@pnpi.nrcki.ru
Россия, 188300, Гатчина, Ленинградская обл., Орлова роща, 1
П. А. Кравцов
Петербургский институт ядерной физики им. Б.П. Константинова Национального исследовательского центра “Курчатовский институт”
Email: glushkova_ti@pnpi.nrcki.ru
Россия, 188300, Гатчина, Ленинградская обл., Орлова роща, 1
А. А. Фетисов
Петербургский институт ядерной физики им. Б.П. Константинова Национального исследовательского центра “Курчатовский институт”
Email: glushkova_ti@pnpi.nrcki.ru
Россия, 188300, Гатчина, Ленинградская обл., Орлова роща, 1
Список литературы
- McQuarrie D., Simon J. Molecular Thermodynamics. University Science Books, 1999. ISBN 1-891389-05-X.
- Thermophysical Properties of Fluid Systems. https://webbook.nist.gov/chemistry/fluid/
- Справочник по физико-техническим основам криогеники / под ред. М.П. Малкова. М.: Энергоатомиздат, 1985.
- Kravtsov P., Trofimov V. Multi-Channel Measuring Instrument for Slow Control Systems. Preprint PNPI-2723, Gatchina, 2007. https://search.rsl.ru/ru/record/01003144295
- Kravtsov P. Data acquisition and control software of the STAR and PHENIX gas systems. Preprint PNPI- 2593, Gatchina, 2005. https://search.rsl.ru/ru/record/01002592006
- Kotchenda L., Kozlov S., Kravtsov P., Markov A., Strikhanov M., Stringfellow B., Trofimov V., Wells R., Wieman H. // NIM. 2003. V. 499. P. 703. https://doi.org/10.1016/S0168-9002(02)01967-8
- Kotchenda L., Kravtsov P., Pisani R., Tretiakov G., Trofimov V. // NIM. 2007. V. 578. P. 172. https://doi.org/10.1016/j.nima.2007.05.119
- Kotchenda L., Kravtsov P., O’Brien E., Pisani R., Tretiakov G., Trofimov V., Vznuzdaev M. PHENIX TEC-TRD Gas System. Preprint PNPI 2712. 2007.
- Ganzha V., Kravtsov P., Maev O., Schapkin G., Semenchuk G., Trofimov V., Vasilyev A., Vznuzdaev M., Clayton S., Kammel P., Kiburg B., Hildebrandt M., Petitjean C., Banks T., Lauss B. // NIM. 2007. V. 578. P. 485. http://doi.org/10.1016/j.nima.2007.06.010
- Kochenda L., Kravtsov P., Hoehne C., Dritsa C., Mahmoud T., Juergen E. // CBM Progress Report. Darmstadt, 2011. P. 40.
- Kochenda L., Kravtsov P., Ryabov Y., Hoehne C., Dritsa C., Mahmoud T., Eschke J. // CBM Progress Report. Darmstadt, 2012. P. 36.
- Kravtsov P., Kotchenda L., Eschke J., Mahmoud T., Hoehne C. // CBM Progress Report. Darmstadt. 2010. P. 32.
- Ganzha V., Ivshin K., Kammel P., Kravchenko P., Kravtsov P., Petitjean C., Trofimov V., Vasilyev A., Vorobyov A., Vznuzdaev M., Wauters F. // NIM. 2018. V. 880. P. 181. https://doi.org/10.1016/j.nima.2017.10.096
Дополнительные файлы









